1、工程概况
某集团公司是全球领先的太阳能光伏企业,其已建的废水处理设施采用“调节+混凝沉淀+厌氧罐+厌氧沉淀池+缺氧池+好氧池+二沉池”工艺,处理能力为4000m3/d,主要处理有机废水、浓酸废水、废气塔废气排液,以及稀酸废水。其中,浓酸废水及废气塔废气排液经除氟后进入上述废水处理设施,原有的混凝沉淀工艺用于去除由废水中剩余的氟离子,以满足氟离子排放标准要求。
随着企业生产工艺的更新和生产使用物料的变化,企业生产废水的主要污染物质也发生了变化,生产工艺上硝酸的大量使用,使得废水中的主要污染物由有机物转变为硝态氮,综合废水的硝态氮浓度高达644mg/L。原有厌氧罐主要用于处理有机物,其采用底部布水,无三相分离器,上升流速较低,污泥容易堆积,且后续缺氧池停留时间只有7.5h,容积较小,整体废水工艺中缺少去除硝态氮的功能,系统排水总氮浓度无法满足排放标准。
本次除总氮功能优化工程主要是将原有厌氧罐、厌氧沉淀池,分别改造为缺氧罐、缺氧池,同时增加碳源投加设备,提升系统脱氮功能,改造处理能力为4000m3/d。排水执行《电池工业污染物排放标准》(GB30484—2013)表2的间接标准,废水水质、水量见表1。

2、处理工艺
2.1 废水水质分析
太阳能光伏生产废水中的典型污染物包括:有机污染物、氟化物、硝态氮、悬浮物以及酸碱污染物等。此类废水总氮含量高,有机污染物含量较低,营养比失调。其中,氟化物、悬浮物以及酸碱污染物可以通过物化处理方法得以去除,处理效果稳定、有效;有机污染物和硝态氮则采用通过生物处理技术,在缺氧条件下,生物反硝化技术能把硝态氮通过异养反硝化菌转化为氮气排放去除,在好氧条件下,好氧菌将有机污染物为无机物、CO2和H2O。
在传统的生物脱氮工艺中,氮的去除是通过硝化与反硝化两个独立的过程实现的,进行硝化与反硝化的细菌种类和所需环境条件都不同,硝化细菌主要以自养菌为主,需要环境中有较高的溶解氧;而反硝化细菌与之相反,以异养菌为主,适宜生长于缺氧环境。
影响反硝化过程的因素很多,如微生物组成、碳源种类、碳源量、pH值、温度、溶解氧和C/N等,其中,碳源是一个重要的控制因素。太阳能光伏废水的C/N值较低,反硝化生物脱氮需外加碳源,实际工程应用采取投加常规的甲醇、乙醇、醋酸钠、葡萄糖等液体碳。此外,天然纤维素物质及人工合成高聚物为主的固体碳源以及工业废水、垃圾渗滤液、发酵液等新型碳源,也有一定的研究进展。
随着企业生产废水水质的改变,原有设施存在两个主要问题:
(1)缺氧池停留时间短,反硝化菌数量少,脱氮效果差;
(2)碳源量不足,原水中的有机碳源远远不能满足反硝化过程中的碳源需求,运行过程中必须补加碳源。
2.2 废水处理工艺流程优化
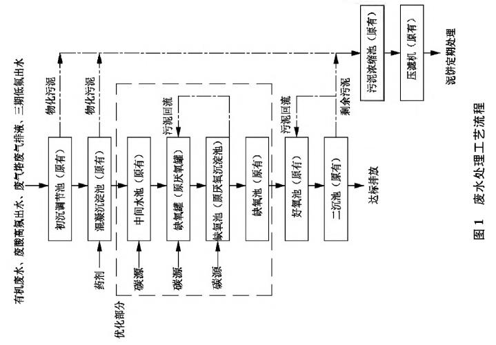
根据废水水质特点和设计处理目标,结合太阳能光伏行业废水处理取得的工程技术经验,并因地制宜、充分利用原有设施,优化工艺采用“调节+混凝沉淀+缺氧罐(改造部分)+缺氧池(改造部分)+好氧池+二沉池”组合工艺,即将原有厌氧罐改造为缺氧罐,将原有厌氧沉淀池改造为缺氧池,并作为回流泵的吸水点,增加缺氧段的停留时间和缺氧塔的泥水混合效果。原有初沉调节池、混凝沉淀池、缺氧池、好氧池及二沉池不做改动,混凝沉淀池投加聚合氯化铝和聚丙烯酰胺,去除剩余氟离子,好氧池停留时间为15h,用于去除反硝化未耗尽的剩余COD,维持原有功能不变。废水处理工艺流程见图1。


2.3 涉及改造的构筑物功能及参数
(1)中间水池:
增加碳源投加设备,保证运行中的C/N值达到4,为反硝化过程提供充足碳源,新增中间水池碳源加药泵2台,机械隔膜计量泵,Q=1500L/h,H=30m,N=0.75kW,1用1备;新增缺氧池碳源加药泵1台,机械隔膜计量泵,Q=300L/h,H=30m,N=0.55kW,1用;新增碳源卸料泵1台,卧式化工离心泵,Q=50m3/h,H=8m,N=2.2kW。
(2)缺氧罐
将原有的厌氧罐改造为缺氧罐,单个尺寸φ×H=9.5mx17.0h,共4个,有效容积约4000m3。由于原有厌氧罐无三相分离器,且上升流速较低,只有0.58m/h,污泥容易产生堆积,所以此次优化增加了回流泵,利用后续带有泥斗的缺氧池(原厌氧沉淀池改)进行泥水混合回流,增加上升流速,罐内整体上升流速最高可达2.4mh,同时为了固定反硝化细菌,减少污泥流失,改造增加了聚氨酯材质的脱氮填料。另外,改造在罐内增加了内循环桶,内循环桶直径6.5米,高10米,底部距离罐底1.2米,筒壁采用镀锌钢板,底部和顶部采用玻璃钢格栅板,填料全部置于内循环桶中,回流的布水管道全部位于内循环桶正下方,桶内上升流速会比筒外上升流速高,利用类似射流的原理,使得罐体内部形成水流的内循环,改良泥水混合效果。新增3台回流泵,Q=260m3/h,H=30m,N=37kW,2用1备。
(3)缺氧池
将原厌氧沉淀池改造为缺氧池,单座尺寸LxBxH=6.0mx6.0mx6.5m,共2座,有效容积约400m3,该单元作为缺氧罐的回流起始点,可将缺氧罐内流失污泥回流至缺氧罐内。拆除原有的中心筒;新增2台多曲面搅拌机,N=1.5kW,叶轮FRP材质。
维持原有的缺氧池功能不变,单座尺寸LxBxH=16.0mx6.0mx7.3m,共2座,有效容积约1300m3。拆除原有的填料;新增4台潜水推流器,N=1.5kW,叶轮聚氨酯材质,优化池内的推流搅拌效果。
改造后,所有缺氧单元的总有效容积约5700m3,停留时间达到34h。
3、处理效果分析
3.1 运行效果分析
运行过程中,根据进水水量,及时调节中间水池提升泵的流量,保持生化处理单元持续进水;中间水池投加碳源及少量磷源,根据进水水量、进水总氮浓度,及时调节碳源加药泵的开度,维持C/N值在3至5之间(一般取4),定期清洗加药泵出口的Y型过滤器,防止管道堵塞;保持缺氧池的潜水推流器、回流泵24h常开;定期开启缺氧池的多曲面搅拌机,保证池底的污泥不会淤积;确保好氧池溶解氧浓度在2〜4mg/L,防止曝气过量或曝气不足影响处理效果;控制缺氧池、好氧池内SV30值分别为30%和20%〜40%,并根据实际处理效果进行调整;及时监控缺氧池、好氧池内pH值,控制pH在7.0〜9.0,防止pH过低过高影响微生物性能;控制缺氧池、好氧池内的温度在20-30℃,以防温度过高过低影响微生物活性,由于项目地位于北方,冬季气温较低,可适当往缺氧池、好氧池中补充活性污泥,以提高COD、总氮的去除率。
缺氧罐是作为核心单元,承担了主要的反硝化任务,实际运行过程中,缺氧罐出水TN稳定小于30mg/L。原有的缺氧池作为保障单元,防止前端生化单元出水总氮出现异常,可以在该工段投加碳源进行应急处理,同时,原有缺氧池和好氧池的污泥回流系统,也可防止因单一碳源引起的好氧池污泥膨胀。
经过优化改造后,工程已实现连续稳定运行,最终出水主要污染物都能达到排放标准,各单元出水水质见表2。

400-700-8899
在线留言